乙酸乙酯生产技术
一、质量标准
采用盐法脱水技术,并以硫酸为催化剂,乙酸、乙醇酯化反应制得乙酸乙酯。成品乙酸乙酯的质量符合GB/T3728-2007《工业用乙酸乙酯》标准。
二、工艺流程
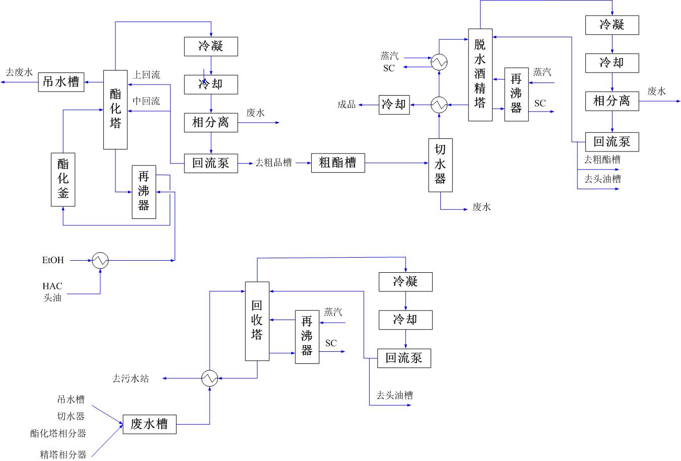
乙酸乙酯的生产过程包括:配料、酯化、分相、脱水、精制、回收等步骤。乙酸与乙醇按一定比例混合进入酯化釜内,然后向酯化釜加入浓硫酸催化剂进行酯化反应,反应后的产物进入酯化塔,汽相的乙酸乙酯和水经塔顶冷凝器冷却后进入分相器分相得到粗酯。粗酯再经过脱水塔系统、精馏塔系统得到成品乙酸乙酯。与此同时回收塔系统对废水中的酯、醇进行回收。回收后的酯、醇去配料。
工艺流程简图如下:
三、技术特点
1、比传统三元共沸法脱水能耗大大降低
2、酯化反应用带再沸器的酯化塔,配酯化反应反应釜,进料由再沸器进入
3、脱水精馏共用一个塔,不加磺酸钠盐中和反应。
4、流程简洁,全自动控制
四、专利及获奖
五、消耗指标
|
序号NO. |
名称 |
规格 |
单位 |
消耗指标 |
|
1 |
乙醇 |
≥95% |
t/t |
0.6 |
|
2 |
乙酸 |
≥98% |
t/t |
0.7 |
|
3 |
硫酸 |
≥98% |
t/t |
0.001 |
|
4 |
循环冷却水 |
≤32℃ |
t/t |
100 |
|
5 |
低温冷却水 |
≤10℃ |
t/t |
25 |
|
6 |
蒸汽 |
0.6MPa |
t/t |
2.8 |
|
7 |
仪表空气 |
0.8MPa |
Nm3/t |
1.8 |
|
8 |
电 |
380V |
Kwh |
50 |
六、工程应用
1、吉林生化乾安酒精有限公司年产5万吨乙酸乙酯装置。
2、吉林省辽源市巨峰生化科技有限责任公司“10万吨/年乙酸乙酯装置”工程